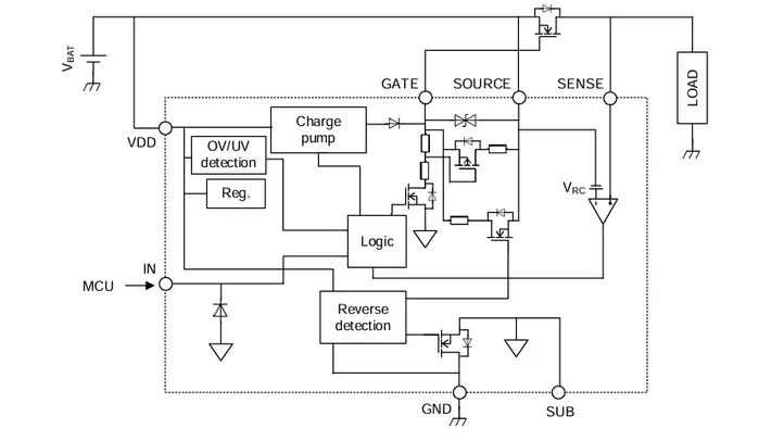
Toshiba Electronics Europe erweitert ihr Portfolio um den High-Side-N-Kanal-MOSFET-Gate-Treiber TPD7110F. Typische Einsatzfelder sind Karosseriesteuergeräte, Batteriemanagementsysteme sowie Head-up-Displays.
Der Baustein verfügt über eine integrierte Ladungspumpe mit internem Kondensator zur Ansteuerung eines externen N-Kanal-MOSFETs. Dadurch lässt sich eine verlustarme Ideal-Dioden-Topologie realisieren. Im kompakten PS-8-Gehäuse mit Abmessungen von 2,9 × 2,8 mm2 benötigt der Treiber rund 50% weniger Leiterplattenfläche als vergleichbare MSOP-8-Gehäuse. Eine integrierte Rückstromsperrfunktion überwacht die Drain-Source-Spannung (UDS) des externen MOSFETs und unterbindet einen Stromfluss von der Last zurück zur Batterie. Diese Funktionalität unterstützt die Auslegung redundanter Bordnetz- oder Versorgungskonzepte. (oe)
